Alternátor vydává pouze 12.5 V pod zátěží při volnoběhu, pokud nainstaluji vysokovýkonný alternátor, který vyřeší můj problém, baterie se vybíjí asi týden po nabití nebo výměně a má nový alternátor, nebo co jiného by mohl můj problém být? Vložte nové kabely pro kostru a alternátor.
SPONZOROVANÉ ODKAZY
máte stejný problém?
Neděle 9. srpna 2020 V 7:35
Odpovědi 29
- MECHANIK
- 12,728 SLOUPKY
Z popisu máte více než jeden problém. Nejprve bych nechal otestovat zatížení baterie, abych zjistil, zda je stále v pořádku, nemají rádi vybití a opakované dobíjení. Dále musíte otestovat náhradní alternátor. Z vašeho popisu to zní, že je buď špatný, nebo je problém v řídicích obvodech. Pár věcí k prohlédnutí. Nejprve se rozsvítí kontrolka baterie s funkcí testu žárovky, zůstane svítit při běžícím motoru?
Poté vezměte testovací světlo a odpojte alternátor, zapněte klíček, ale nestartujte motor. Použijte testovací světlo a zkontrolujte všechny tři kolíky v připojení kabelového svazku na napětí baterie. Se zapnutým klíčem by měly všechny ukazovat napětí baterie, protože jsou napájeny přes pojistky a spínač zapalování. Pokud žádný neukazuje napětí, problém je v tomto obvodu. Pokud jsou všechny testovány dobře, je pravděpodobné, že problém je ve vašem alternátoru. Nebylo by to poprvé, kdy byl nový díl špatný hned po vybalení a bylo to čím dál častější.
Pokud jde o alternátor s vyšším výkonem, vydávají vyšší proud, nikoli napětí. Jsou dobré, pokud máte velké stereo nebo hodně elektroniky k napájení. Jinak jsou to vyhozené peníze, protože nepotřebujete extra proud.
Obrázek (kliknutím zvětšíte)

SPONZOROVANÉ ODKAZY
Neděle 9. srpna 2020 V 8:20
JEFF POULTER
Pokud baterii testovali v AutoZone, řekli, že je dobrá, a já jsem do ní dal nový alternátor, zkontroloval jsem zástrčku alternátoru a 2 dráty byly světlé a 3. byl opravdu slabý, ale měl proud. Takže pokud je problém s tímto vodičem a mám problém ho vystopovat, mohu ho obejít a někde spustit nový ze spínače zapalování a jaký je test žárovky?
Děkuji za vaší pomoc.
Pondělí 10. srpna 2020 VE 5:23
- MECHANIK
- 12,728 SLOUPKY
Opravdu matná barva není dobré znamení, jaká byla barva kolíku a drátu? Bílý vodič je ovládací prvek snímání, sděluje alternátoru napětí baterie a řídí rychlost nabíjení z tohoto napětí. Napájí sestavu tavného článku přímo z baterie. Červený vodič s modrým pruhem je přívod energie do regulátoru ze spínače zapalování, vychází z pojistky, přes spínač zapalování a do alternátoru. Oba by měli mít plný jas, pokud nemají problém. Žlutý vodič napájí kontrolku a dělá dvě věci. Pokud alternátor funguje, zhasne, protože napětí z alternátoru se rovná napětí přiváděnému do žárovky z panelu přístrojů. Stane se uzemněním pro tuto lampu, pokud alternátor přestane fungovat. Test žárovky je kontrolka na přístrojové desce, jako je olej, teplota, alternátor, kontrola motoru a související, která se rozsvítí, když zapnete klíček a pak zhasnou.
Pondělí 10. srpna 2020 VE 9:34
JEFF POULTER
Takže je to žlutý vodič, který je slabý a žádná světla na přístrojové desce nezůstávají svítit, pouze když se rozsvítila kontrolka baterie, je po skoku, když zastavím u světla, všechno se ztlumí a kontrolka baterie se rozsvítí, a to je v noci se zapnutými světlomety a A /C a rádio.
Úterý 11. srpna 2020 VE 5:14
- MECHANIK
- 12,728 SLOUPKY
Chovalo se to tak se starým alternátorem i s novým, správně? Vezměte voltmetr a otestujte výstupní napětí přímo na místě baterie alternátoru a poté na baterii. Motor běží při cca 1,500-2,000 ot./min. Je jich stejný počet a co to je? Nyní udělejte totéž s kolíkem baterie od sloupku k zemi motoru a sloupku ke skříni alternátoru. Z vámi uvedeného čísla vyplývá, že alternátor nic nedělá. Zkuste provést stejné testy napětí na vodičích se zapojeným konektorem a běžícím motorem, jaké napětí nyní ukazuje?
SPONZOROVANÉ ODKAZY
Úterý 11. srpna 2020 V 5:47
JEFF POULTER
Dobře, při zátěži 13.3 vůbec a 13.6 na baterii, 11.75 na všechna pouzdra a blok.
Bez zátěže auto a blok 12.2, alt 12.7 baterie 12.2 na volnoběh, při 1,500 ot./min vůbec 13.30 a 13.20 na baterii.
Nedostal jsem část, která říká, že je připojen konektor, pokud bych měl provést test s odpojeným a zapojeným, testy výše jsou s připojeným.
Úterý 11. srpna 2020 V 7:51
- MECHANIK
- 12,728 SLOUPKY
Dobře, jestli rozumím tomu, co jsi napsal, máš problém s kabeláží. Vypadá to na pokles napětí mezi alternátorem a baterií, pravděpodobně kvůli korozi jednoho z uzemnění. 11.75 voltů tomu napovídá. Od vývodu baterie k pouzdru by mělo být načteno plné napětí baterie. Jako test můžete vést propojovací kabel ze skříně alternátoru na záporný pól baterie, který by obešel všechny ostatní uzemnění, Udělejte to s motorem běžícím na 1500 nebo tak a změřte samotné napětí baterie a poté jej vypněte. a znovu změřit. Jakákoliv změna? Vzhledem k tomu, že jde o rok 2001, nemá moderní ovládací prvky, které škrtí alternátor na základě aktuálního využití, mělo by uhasit nabíjecí napětí až na volnoběh.
Úterý 11. srpna 2020 V 9:00
JEFF POULTER
Dobře, když jsem dělal poslední testy, moje baterie byla téměř vybitá. Nechal jsem to nabít a předělal jsem je.
12.52 u alternátoru, baterie, bloku neběží.
13.93 baterie, 14.00 alt při běhu naprázdno.
13.90 skříň alternátoru a blok volnoběhu.
13.80 baterie, 13.83 alt 1,500 ot./min.
12.44 baterie, alternátor, volnoběh pod zátěží.
13.60 baterie, 13.70 alt zatížení 1,500 ot./min.
12.23 skříň alternátoru a blokování volnoběhu.
13.50 pouzdro a blokování zátěže 1,500 XNUMX ot./min.
Jen se zdá, že se nenabíjí při volnoběhu.
Čtvrtek 13. srpna 2020 VE 4:31
- MECHANIK
- 12,728 SLOUPKY
Z čísel máš špatné spojení. Alternátor se nabíjí, jak ukazují 13.93 a 14.00 voltů ve vaší druhé sadě. Ale když použijete zátěž jako při 12.44 volnoběhu pod zátěží, napětí klesne. To je klasická známka špatného připojení, AKA poklesu napětí. Řekněme například, že vezmu ten měřič a připojím ho k jednomu malému vláknu drátu s 12voltovou baterií na jednom konci, odečítám z toho drátu 12 voltů, protože měřič nezatěžuje obvod. Nyní, kdybych tam připojil 12voltovou žárovku a pak ji změřil, mohl bych na tom drátu vidět jen 10 voltů nebo tak, protože ten jediný pramen nemůže přenášet dostatek proudu, aby udržel napětí. Totéž se děje na vozidle, špatné spojení nebo zkorodovaný drát funguje jako odpor a snižuje napětí, ale pouze jakmile zátěž překročí schopnost spojení přenášet napětí.
Chcete-li otestovat, kde je problém, vezměte svůj měřič na volty. Nyní jej připojte mezi kladný pól baterie a čep baterie na alternátoru při běžícím motoru a rozsvícených světlometech. Poté vezměte měřič a připojte jej mezi záporný pól baterie a skříň alternátoru nebo dobré holé místo na motoru. V obou případech s velmi dobrými vodiči a připojeními byste teoreticky neměli na měřiči vidět žádné napětí, protože veškerý proud by měl být v těžkých kabelech. V reálném světě uvidíte nepatrné napětí jako 10 nebo méně, protože kabely mají určitý odpor. Pokud však vidíte napětí vyšší než půl voltu nebo vyšší, je tento kabel nebo spojení špatné. Z čísel, která jste zveřejnil, si myslím, že uvidíte blíže k voltu na jednom nebo druhém, což znamená velmi špatné spojení. Tento pokles by byl tím vyšší, čím větší je zatížení okruhu. Řekněme, že řídíte auto a máte zapnutou klimatizaci a světlomety se zapnutým vnitřním ventilátorem, pokles napětí může být snadno 3-4 volty, což by vybilo baterii a způsobilo váš problém.
Však to najdeme.
Čtvrtek 13. srpna 2020 VE 5:13
JEFF POULTER
Dobře, takže sundám kladný kabel z alternátoru a vložím měřič mezi kabel a sloupek alt, zatímco auto běží a otestuji volty. Nyní odpojuji záporný kabel z baterie a přecházím z baterie do pouzdra nebo bloku a hledám tam volty?
Čtvrtek 13. srpna 2020 VE 5:35
JEFF POULTER
Další věc, kterou jsem přidal kladný a záporný kabel, ale stále jsem na něm nechal staré kabely / mám staré odpojit a zjistit, co to udělá?
Čtvrtek 13. srpna 2020 VE 5:44
- MECHANIK
- 12,728 SLOUPKY
Ne, nechte kabely připojené během testování. Záměrem je vytvořit dvě cesty, kterými se bude napětí pohybovat. Pokud jsou kabely, připojení a vodiče baterie dobré, veškerá energie by měla jít přes těžší kabely s pouze malým napětím na měřiči. Pokud však dojde k poruše připojovacího konektoru nebo kabelu, měřič bude odečítat vyšší napětí, protože proud prochází skrz něj a nikoli hlavní kabel.
Pokud máte nové kabely připojené přes staré kabely, je pravděpodobnější, že se jedná o špatné spojení mezi starým kabelem a součástmi. Odstranil bych je, vyčistil oblasti, které spojují, a pak to zkusil. Byli byste překvapeni, jak málo stačí k zastavení nabíjení systému.
SPONZOROVANÉ ODKAZY
Čtvrtek 13. srpna 2020 VE 6:18
JEFF POULTER
Chtěl jsi mít měřič na ampérech a ne na voltech?
Pokud ano, tahám. 05 ampérů na záporné straně.
A 65 ampérů na kladné straně ze všech do baterie.
Čtvrtek 13. srpna 2020 VE 6:31
JEFF POULTER
Promiň, měl jsem prd na mozku.
Dostávám.03.04 z alternátoru na baterii kladný.
A záporná baterie k blokování – to je vše, co dostanu.
Čtvrtek 13. srpna 2020 VE 6:53
- MECHANIK
- 12,728 SLOUPKY
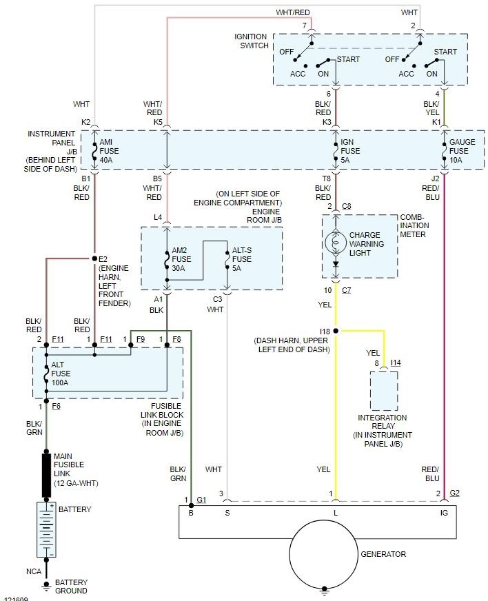
Ne, nastavte to na volty. Testujete podobně jako na tomto obrázku kromě alternátoru místo startéru. Řekněme, že máte plně nabitou baterii na 12.6 V. Nastartujete motor a nyní ukazuje 13.6 voltů, což je nabíjení. S měřičem zapojeným jako na obrázku mezi kladným pólem baterie a výstupem alternátoru a kabelem připojeným se zátěží, jako jsou rozsvícené kontrolky, byste měli vidět velmi nízké napětí, ne vyšší než asi 2 nebo tak, pokud kabel a spojení jsou dobrá. Pokud uděláte totéž na záporné straně, měli byste vidět velmi nízké napětí. V dokonalém světě by to bylo nula, ale nic není dokonalé, pokud jde o auta. Myslím, že na kladné straně uvidíte vyšší číslo, i když stejně jako u odběru zesilovače by zde mělo být také nízké číslo like.05, které jste měli na záporné straně, pokud veškerý proud procházel kabelem tak, jak měl.
Pokud chcete vidět tento nápad, stačí vyhledat testování poklesu napětí, existuje mnoho videí o něm, od základních po vysvětlení až po tok elektronů.
Obrázek (kliknutím zvětšíte)

Čtvrtek 13. srpna 2020 VE 6:59
JEFF POULTER
Dobře. 03 je to, co jsem na nové stránce pozitivní.
Čtvrtek 13. srpna 2020 VE 7:04
- MECHANIK
- 12,728 SLOUPKY
Je to při zátěži a nečinnosti? Zkuste to trochu zrychlit. Pak vyzkoušejte zem. Pokud je stále nízká, pak to téměř musí být na snímací straně systému nebo přívodu do vozidla. Stejnou metodu testování můžete použít i mezi různými připojeními. To je jedna z výhod testování poklesu napětí, můžete to udělat s obvody pod proudem, aniž byste museli odstraňovat spojení.
Čtvrtek 13. srpna 2020 VE 7:12
CHRISTOPHER WYNN
- ČLEN
- 1 PŘÍSPĚVKŮ
- LEXUS ES 1999 z roku 300
- 80,000 MILES
Moje kamarádka koupila výše uvedené auto pro svou dceru. Dcera zatím nejezdí, takže auto přirozeně sedí, vybila se baterie. Skočil jsem to, abych se ujistil, že kladné bylo připojeno k kladnému záporu na záporné atd., a začalo to v pohodě, ať to běží nabitý kus koláče. Je tu zima, takže asi po dvou nebo třech týdnech jsem byl informován, že je tu zase mrtvo. Zkoušel jsem všechno znovu, až na tentokrát, když to nastartovalo, světlomety slabě blikaly a nenabíjel se. Jedná se o novější baterii. Může to být alternátor nebo čidlo? Nikdy jsem na Lexusu nepracoval. Co se děje? Prosím pomozte. Děkuji
Pátek 11. září 2020 VE 12:14 (Sloučeno)
MISTŘ MOTORU
Ahoj jmenuji se Dave.
První věc, kterou bych udělal, je otestovat baterii, nová nebo ne, může být stále vadná a zabránit správnému nabíjení systému. Přikládám odkaz na náš tutoriál, který vám s tímto procesem pomůže.
To může také zabránit tomu, aby alternátor byl schopen poskytnout dostatek proudu pro plné nabití světlometů. Pokud jsou testy baterie dobré, doporučil bych se ujistit, že je plně nabitá, a poté otestovat alternátor. Přikládám tutoriál, který vám s tímto procesem pomůže.
Pátek 11. září 2020 VE 12:14 (Sloučeno)
- ČLEN
- 2 SLOUPKY
- LEXUS ES 1998 z roku 300
- 6 XNUMX XNUMX CYL
- 2WD
- AUTOMATICKÝ
- 237,000 MILES
Jaké by mělo být výstupní napětí alternátoru při 800 ot./min se zapnutým veškerým příslušenstvím?
Historie vozu: Dříve měl problém nestartovat, světla tlumená, symptom cvakání startéru zřídka.
Baterie byla vyměněna před dvěma lety a nedávno jsem nechal otestovat zatížení baterie, aktuálně ukazuje 12.8 voltů. Auto mělo problém s tím, že chtělo vypnout. Nabil jsem baterii a odjel s autem do AutoZone, kde byl testován na autě jako špatný regulátor napětí. Vyměnil jsem alternátor za alternátor od O’Reillys, přestavěný alternátor značky Ultima. Jel jsem s autem tři týdny a rozsvítila se kontrolka baterie, zaparkoval jsem auto a auto nešlo nastartovat. Odvezli auto do O’Reillys a nechali je otestovat na voze a poté otestovat na zkušební stolici. Bench test prošel a test na autě selhal. Všechna připojení a kabely byly zkontrolovány. Vyměnil jsem ho za druhý alternátor (stejné značky Ultima) a odjel domů. Zkontroloval jsem voltmetrem a všiml jsem si, že se zapnutým veškerým příslušenstvím kromě klimatizace ukazuje výstupní napětí alternátoru 13.5 V při 800 ot./min. Když zapnu klimatizaci, napětí pomalu klesá na 12.6 voltů při volnoběhu. Když vypnu klimatizaci a nechám příslušenství zapnuté, napětí se opět zvýší na přibližně 13.5 voltů.
Zkontroloval jsem cívku spojky klimatizace s měřičem ukazuje 5 ohmů.
Dočasně jsem přeskočil cívku spojky s 12 volty a auto běží bez klimatizace uvnitř zapnuté a napětí neklesá se zapnutým příslušenstvím.
Všiml jsem si, že když běží klimatizace, kompresor se nezapíná/vypíná. Připojil jsem měřidlo R134A na chladný motor a tlaky byly nízké 110PSI a vysoké 110PSI, aniž by auto běželo a venkovní teplota 93 stupňů. Myslíte si, že by problém způsobil přebitý systém klimatizace? Nebo vadný tlakový spínač klimatizace?
Nebo si myslíte, že alternátor nezvládne zátěž, kterou auto má, protože je levný?
Nějaká rada vám pomůže.
Díky.

Vyměnil jsem baterii za baterii AGM. Teď jsem si všiml, že když poprvé nastartuji auto, indikátor napětí ukazuje 14.2 voltu. Asi po minutě napětí klesne na 12.8 a tam zůstane. Je to normální?
Tento příspěvek se líbil následujícím uživatelům:
04-21-2020, 12:46 AM
Tavení Slicks
Členem od: března 2007
Místo: San Bruno CA
Příspěvky: 2,019
Obdržel 219 To se mi líbí u 116 příspěvků

Před časem jsem poslal podobnou otázku a bylo mi vysvětleno, že alternátor a elektrický systém jsou monitorovány počítačem a udržuje nízké napětí, protože systém je plně nabitý a nepotřebuje další nabíjení. Automaticky zvýší napětí a nabije se podle potřeby.
04-21-2020, 02:39 AM
Bezpečnostní auto
Členem od: března 2018
Příspěvky: 4,754
Obdržel 1,628 To se mi líbí u 1,050 příspěvků
Původně odeslal Dale002
Vyměnil jsem baterii za baterii AGM. Teď jsem si všiml, že když poprvé nastartuji auto, indikátor napětí ukazuje 14.2 voltu. Asi po minutě napětí klesne na 12.8 a tam zůstane. Je to normální?
Ano, je to tak správně. Záleží také na tom, co v autě používáte. Máte zapnutá světla? navigační systém zapnutý. AC zapnuto? Všechny odebírají elektřinu a zvýší nabíjecí napětí na vyšší úroveň, pokud jsou všechny používány. Když budu mít vše vypnuté, budu mít normálně nabíjecí napětí 12.6V. To vše řídí řídicí jednotka motoru.
04-21-2020, 04:03 AM
Tavení Slicks

Členem od: prosince 2017
Místo: Central Commiefornia
Příspěvky: 2,012
Obdržel 948 To se mi líbí u 608 příspěvků
Napětí normálně běží kolem 14 voltů po nastartování až do dobití baterie, pak 12.5-13.5 voltů během normálního provozu, aby se přizpůsobilo elektrické zátěži systému. Konstantní hodnota napětí nad 15 voltů je důvodem ke kontrole elektrického systému a často je známkou vybití baterie.
Tento příspěvek se líbil následujícím uživatelům:
04-21-2020, 09:07 AM
Tavení Slicks
spouštěč nití
Členem od: července 2010
Umístění: Mezi Tally a Gatorville na Floridě
Příspěvky: 3,449
Obdržel 81 To se mi líbí u 67 příspěvků

Skvělý! 12.8 V je nabití baterie. U staré olověné baterie jsem si toho nevšiml. Nikdy tomu nevěnoval pozornost. Zdá se, že vždy kolem 14 až 14.5. Dokud nekleslo pod 12 voltů a většina mých modulů se zbláznila. Budu to muset sledovat, abych viděl, kdy se vrátím.
04-21-2020, 11:09 AM
Bezpečnostní auto
Členem od: března 2004
Místo: Jižní Florida
Příspěvky: 3,775
Obdržel 1,262 To se mi líbí u 827 příspěvků

Je to normální. Nabíjecí systém bude měnit výkon podle potřeby.
Internets_Ninja
04-21-2020, 12:16 PM
Majitel týmu
Členem od: srpen 2007
Místo: Žiji svůj život podle 2 pravidel. 1) Nikdy nesdílejte vše, co víte. 2)
Příspěvky: 136,148
Obdržel 2,398 To se mi líbí u 1,363 příspěvků
Dárce sv. Judy ’11-’12-’13, ’16-’17-’18

Je důležité si uvědomit, že nezobrazuje výstup alternátoru, ale zobrazuje napětí baterie. Ne to samé
04-21-2020, 06:45 PM
Bezpečnostní auto
Členem od: března 2018
Příspěvky: 4,754
Obdržel 1,628 To se mi líbí u 1,050 příspěvků
Původně odeslal KenHorse
Je důležité si uvědomit, že nezobrazuje výstup alternátoru, ale zobrazuje napětí baterie. Ne to samé
Displej zobrazí napětí baterie pouze v případě, že motor vozidla neběží a vozidlo je v režimu příslušenství/diagnostického napájení. Do tohoto režimu se dostanete tak, že stisknete tlačítko pro nastartování motoru a současně jej podržíte po dobu 10 sekund s „uvolněnou“ nohou z brzdového pedálu. Vozidlo se tím nenastartuje. Poté můžete vidět, jaký je výkon baterie. Nedávno jsem kontroloval svou baterii a zaznamenalo 12 voltů. Pak jsem zapnul světlomety, rádio a vnitřní osvětlení a téměř okamžitě vyskočilo na 11.8 voltů, což je typické při této zátěži.
Při normálním provozu vozidla však bude napětí uvedené na DIC indikovat «nabíjecí» napětí z regulátoru napětí, když motor běží. Toto napětí bude normálně v rozsahu 12.5-14.5 voltů. To je důležité sledovat, protože můžete mít dokonalou baterii, ale pokud nabíjecí systém nefunguje správně (tj. není v rozsahu 12.5-14.5 V), vaše běžící vozidlo se může zastavit. To se může stát, pokud je problém s regulátorem napětí.















